近年来我国危废行业快速发展,据E20研究院预估,危废处理行业目前市场空间已过千亿。中信环境技术有限公司(以下简称“中信环境技术”或“公司”)自2017年初涉危固废处理行业,短短两年间迅速发展,目前已投资建设十余个危固废综合处理项目,年处置规模超过140万吨。在“2019(第七届)上海固废热点论坛”上,中信环境技术事业三部副总经理陈凤祥分享了公司在危固废综合处置领域的市场布局,以及危废处理技术方面的探索思考。

陈凤祥
中信环境技术是中信集团在环保领域拓展的旗舰平台。母公司中信集团是一家金融与实业并举的大型综合性跨国企业集团,业务涉及金融、资源能源、装备制造、工程承包、房地产、环境治理等56个行业。2019年中信集团连续第11年上榜美国《财富》杂志世界500强,位居第137位。
陈凤祥表示,中信集团把协同管理作为公司核心战略之一,围绕集团总体发展目标,打造符合中信特点的多元化协同战略、管控体系和协同机制,有效配置、整合与共享集团各类资源,从而提升核心竞争力,满足客户需求。

中信集团六大协同模式
近年来中信环境技术积极拓展固废危废处理业务,充分发挥完整的产业链优势,致力于打造以废物减量化、无害化、资源化为核心的危固废处理综合服务平台,为城市废物处理提供整体解决方案,助力“无废城市”建设,最终目的是打造公司在环境板块的综合服务能力。
危固废业务布局三大特色
中信环境技术在环保领域已经构建五大板块业务:膜制造、水处理,危废治理、流域治理和循环经济产业园。目前,中信环境技术已经将危废处理作为战略的核心板块,集中力量打造危废领域企业服务能力,重点布局山东、江苏、新疆、广东、山西、河北、四川等危废生产大省,年处置危固废设计规模逾140万吨。

中信环境技术危废区域布局
陈凤祥表示,中信环境技术在危固废业务布局上具有三大特色:
一是并购与自建并重。
“并购” 可以快速突破技术、管理、资质、人才等多重壁垒,整合优质资源,扩大行业影响力,而“自建”源于危废行业现有处置能力不足,在陈凤祥看来,随着“无废城市”建设、“清废行动”、环保督察趋严,危废处置需求加速释放,“自建”有助于主动把握市场发展主动权,且未来源头控制将鼓励产废企业自建设施,危废处置企业的自建、运营、技术研发等经验有助于在未来趋势中掌握发展主动权。
二是资源化与终端处置并重。
“资源化” 主要集中废溶剂、废矿物油、含金属废弃物等,新疆危废项目油脂回收再生;无极皮革含铬废物资源化利用。“终端处置”主要工艺焚烧+水泥窑协同+等离子技术+固化+填埋,以综合性处置为主。

资源化和终端处理路径
三是技术研发与项目运营并重。
中信环境高度重视技术研发,2018年成立了危废处理中心,在创新人才引进与培养、创新研发组织管理、技术创新制度化管理、信息化管理等方面已形成较为完善的体系,并已建成含危废技术测试研发、工业废水处理、膜制造技术研发等多个领域的实验室。同时构建起“危废技术中心+工程建设中心+运营中心”三大平台,涵盖了危废业务从技术研发、投资、工程建设、设备安装调试、项目运营维护的全产业链模式。
危废处理技术探索及应用
陈凤祥以两个成功案例讲述中信环境技术在危废领域技术方面的探索及应用:
东莞海心沙危废项目
东莞海心沙危废项目包含“东莞市海心沙资源综合利用中心”及“海心沙危险废物焚烧线一期工程”两个项目。
东莞市海心沙资源综合利用中心项目是以生活垃圾、餐厨垃圾、工业固体废物、环境事故应急处理处置为中心,以资源循环再生利用为目标。

东莞市海心沙资源综合利用中心项目效果图
主要工艺为回转窑焚烧及等离子体协同灰渣处理技术,可对可燃性废物、有毒有害废物进行焚烧处置,并将焚烧残渣和飞灰经配伍、高温熔融后转化为玻璃体,可实现无害化与资源化处理,烟气排放达欧盟标准(EU2000)。所生产的玻璃体渣可作为建材原料、保温岩棉或泡沫玻璃产品,无飞灰产生造成二次污染,实现危险废物无害化、减量化、资源化处理。
海心沙危险废物焚烧线一期工程是东莞市海心沙资源综合利用中心绿色工业服务项目A区的启动项目、东莞市危险废物处置需求的紧要项目、园区核心价值的重要承载项目。
项目采用回转窑焚烧+等离子体灰渣熔融协同处理模式,有效解决了无安全填埋用地的困局,实现了回转窑焚烧灰渣的无害化,拓宽了最终接收处置的空间,降低了最终处置的经济与环境成本,并为最终资源化利用创造了条件。
借鉴了等离子体处理技术的行业应用经验,将回转窑焚烧的成本优势、成熟性优势与等离子体熔融的深度处理优势合理结合,实现技术模式创新与系统可靠性保障的统一。
陈凤祥表示,东莞海心沙危废项目的成功实践克服了建设条件的限制,为无安全填埋用地地区、已饱和安全填埋场存量危险废物最终处置问题提供了的新选项。
日照市工业废物资源利用处置中心项目
日照市工业废物资源利用处置中心项目位于日照市岚山区钢铁配套园区,项目处理危险废物类别共计41大类。项目设计处理能力8.4万t/a,分别采用焚烧、物化、稳定固化及安全填埋等工艺,其中焚烧处理规模为 2.4万t/a,物化处理规模 3万t/a,安全填埋规模 3万t/a。焚烧、物化及稳定固化设施服务年限为 20 年,填埋工程服务年限为 11.5 年。

日照市工业废物资源利用处置中心项目焚烧工艺流程

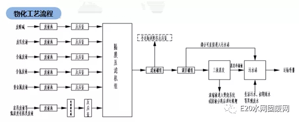
物化污水处置工艺流程图
项目具备完善的综合处置能力,处理工艺成熟稳定(处置41大类危险废物)极大完善区域环保基础设施配套服务能力。中心内各类废物实现有效协同处理,能源有效回收循环利用,终端处置完善焚烧灰渣得到安全处置。
中信环境技术通过布局危废新领域进一步完善产业结构,打造拥有自主核心技术的多元化综合性环保集团,构建起水务、危废齐头并进的环保产业发展格局。同时发挥自身资本、技术、人才、管理等诸多优势,致力成为环境治理整体解决方案提供商。



